Early Dates, Late Dates and Total Float in Primavera P6
The late start date for an activity in P6 is the latest possible date the remaining work for the activity must begin without delaying the project finish date. The late start date is also calculated based on network logic, schedule constraints, and resource availability.
The early finish date is the earliest possible date the activity can finish, and it is also calculated based on network logic, schedule constraints, and resource availability.
The late finish date is the latest possible date the activity must finish given the current activity information to avoid delaying the project finish date. This date is calculated based on network logic, schedule constraints, and resource availability.
Total Float is the amount of time the activity can be delayed before delaying the project finish date. Total float can be computed as Late Start - Early Start or as Late Finish - Early Finish. The user can set this option when running the project scheduler.
Early dates, Late Dates and Total Float can be viewed in the Activities Tab via columns. Total float is also displayed in the status tab of the activity details. In the status tab, the dates shown are early dates when there is no progress on the activity.

To ensure the early/late dates and total float are correct, the activity information must be correct, with the project rescheduled to the correct data date. The early/late dates and total float can be displayed in reports and in the activities tab in different ways depending on the requirement.
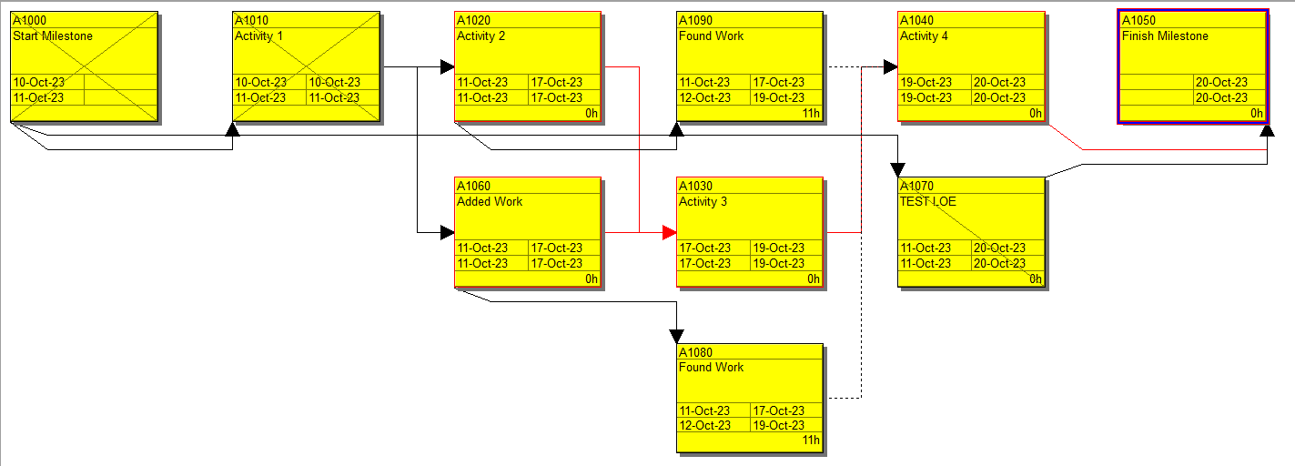
Trace logic allows customization to include early dates, late dates and the display of total float, amongst many other elements.

Early start, early finish as well as late start, late finish and total float are available for display in columns and should the need arise, they can be used as labels on Gantt bars as well as in filters and group and sort if required.

Gantt Bar label example.

These examples are not an all-inclusive list, rather food for thought. Being aware of P6 functionality allows you to easily use it to your advantage. Learn about more Primavera P6 terms and definitions here.
About the Author
Mary Lynn Backstrom, PMP, PMI-SP, PMI-BA – Implementation Specialist
Mary Lynn spent many years filling a variety of project controls duties such as planning, scheduling, analyzing, training and continuous improvement in the Aerospace Industry. Since joining Emerald in 2008, she has been a tremendous asset to the Emerald team. She has worked as a lead scheduler for turnarounds, led sessions for review and troubleshooting of scheduling and reporting, created and given custom training courses for clients, and is a sought after Primavera P6 trainer.
Mary Lynn enjoys some very diverse spare time activities. Along with a variety of outdoor activities such as gardening, she also enjoys making life size lawn ornaments for special holidays like Christmas. Mary Lynn is known for her participation in the community as well. You may have seen her walking in fundraisers in Edmonton and Calgary for the Cancer Society.